
Tương tác giữa phanh ABS với kiểm soát lực kéo TRC và cụm tổng bơm ABS

Hình 1: Đồ thị mối quan hệ giữa lực phanh và hệ số trượt
Bằng đồ thị trên có thể hiểu được mối liên hệ giữa lực phanh và hệ số trượt.
Lực phanh không nhất thiết phải tỷ lệ thuận với hệ số trượt và nó đạt cực đại khi hệ số trượt trong khoảng 10 đến 30%. Khi hệ số trượt vượt quá 30%, lực phanh giảm từ từ. Vì vậy, để đảm bảo lực phanh lớn nhất phải luôn giữ hệ số trượt trong khoảng 10 đến 30%. Thêm vào đó, cũng cần phải giữ lực quay vòng ở mức cao để đảm bảo tính ổn định dẫn hướng.
Nhằm thực hiện mục đích này, ABS được thiết kế để tạo ra tính năng phanh tối ưu bằng cách lợi dụng hệ số trượt 10% đến 30% mà không phụ thuộc vào điều kiện đường sá, trong khi giữ lực quay vòng ở mức cao nhất có thể để đảm bảo tính ổn định dẫn hướng.
Hệ thống phanh chống bó cứng bánh xe ABS và điều khiển ổn định tự động TRC
- Hệ thống điều khiển lực kéo (traction control system) được thiết kế để ngăn ngừa sự trượt quay (spinning) của bánh xe chủ động.
- Ôtô sẽ bị trượt quay khi tăng tốc đột ngột hoặc khi làm việc trên mặt đường có hệ số bám thấp. Kết quả là sẽ làm xấu đi tính năng lái và giảm tính ổn định của ôtô.
- Khi ôtô hoạt động trên mặt đường có hệ số bám thấp (đường bóng quá hoặc trơn, ướt), dễ dẫn tới sự không đồng đều lực kéo ở hai bánh xe trái và phải. Dưới những điều kiện này, hiệu quả gia tốc của cả hai bánh xe bị giới hạn bởi khả năng bám của bên bánh xe có lực kéo nhỏ.
- Hệ thống điều khiển lực kéo (TRC) ngăn chặn sự trượt quay của các bánh xe cho phép các bánh xe có lực bám trên bề mặt đường để tận dụng được tối đa lực gia tốc khi chạy trên đường.
- Yêu cầu thiết yếu đối với hệ thống được thiết kế là tối ưu hóa độ ổn định của ôtô (đối với ôtô dẫn động cầu sau – RWD) và khả năng kiểm soát tay lái (đối với ôtô dẫn động cầu trước FWD).
Cấu trúc

Hình 2: Sơ đồ tổng quát hệ thống phanh chống bó cứng bánh xe ABS và điều khiển ổn định tự động TRC.
Sơ đồ khối hệ thống ABS và TRC

SƠ ĐỒ, CẤU TẠO VÀ HOẠT ĐỘNG CỦA CÁC PHẦN TỬ VÀ HỆ THỐNG
Sơ đồ, cấu tạo và hoạt động của các phần tử và hệ thống ABS

Hình 3: Sơ đồ bố trí các chi tiết
Các cảm biến
Cảm biến giảm tốc:
Việc sử dụng cảm biến giảm tốc cho phép ABS ECU đo trực tiếp sự giảm tốc của xe trong quá trình phanh. Vì vậy cho phép nó biết rõ hơn trạng thái của mặt đường. Kết quả là độ chính xác khi phanh được cải thiện để các bánh xe không bị bó cứng.
Cấu tạo:
Cảm biến giảm tốc bao gồm 2 cặp đèn LED và Transistor, một đĩa xẻ rãnh và một mạch biến đổi tín hiệu. Cảm biến giảm tốc nhận biết mức độ giảm tốc độ của xe và gởi các tín hiệu về ABS ECU. ECU dùng những tín hiệu này để xác định chính xác tình trạng mặt đường và thực hiện các biện pháp điều khiển thích hợp.
Hoạt động cảm biến giảm tốc
Khi mức độ giảm tốc của xe thay đổi, đĩa xẻ rãnh lắc theo chiều dọc xe tương ứng với mức giảm tốc độ. Các rãnh trên đĩa cắt ánh sáng từ đèn LED đến phototransistor đóng, mở. Tổ hợp tạo bởi các phototransistor này tắt và bật, chia mức độ giảm tốc thành 4 mức và gởi về ABS ECU dưới dạng tín hiệu.
Cụm bơm ABS
Cụm bơm ABS cấp hay ngắt áp suất dầu từ xi lanh phanh chính đến mỗi xilanh phanh đĩa theo tín hiệu từ ECU để điều khiển tốc độ bánh xe.

Hình 4: Vị trí cụm bơm ABS
Cấu tạo cụm bơm ABS
Có thể chia bộ chấp hành chức năng thành 2 cụm sau:
Cụm van điện 3 vị trí (cụm điều khiển)
Bình chứa và bơm (cụm giảm áp)
Chức năng van điện 3 vị trí (cụm điều khiển): Trong quá trình hoạt động của hệ thống ABS, ABS ECU lựa chọn một trong 3 chế độ (tăng áp, giảm áp, và giữ) tùy theo tín hiệu từ ABS ECU.
Chức năng bình chứa và bơm (cụm giảm áp). Khi áp suất giảm, dầu phanh hồi về từ các xi lanh bánh xe và nó được đưa đến xi lanh chính nhờ bơm và vào bình dầu bộ chấp nành phanh. Đây là bơm kiểu piston được dẫn động bằng mô tơ.
Hình 5: Cụm van điện 3 vị trí

Hình 6: Cụm bình chứa và bơm

Hoạt động cụm tổng bơm ABS
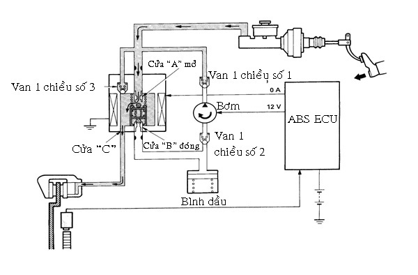
- Khi phanh bình thường (ABS không hoạt động)
ABS không hoạt động trong quá trình phanh bình thường và ABS ECU không gởi dòng điện đến cuộn dây của van. Do đó, van ba vị trí bị ấn xuống bởi lò xo hồi vị và cửa “A” vẫn mở trong khi cửa “B” vẫn đóng.
Khi đạp phanh, áp suất dầu trong xi lanh phanh chính tăng, dầu phanh chảy từ cửa “A” đến cửa “C” trong van điện ba vị trí rồi tới xilanh bánh xe. Dầu phanh không vào được bơm bởi van một chiều số 1 gắn trong mạch bơm.
Khi nhả chân phanh, dầu phanh hồi từ xi lanh bánh xe về xi lanh chính qua cửa “C” đến cửa “A” và van một chiều số 3 trong van điện ba vị trí.
|
Teân chi tieát |
Hoaït ñoäng |
|
Van ñieän ba vò trí |
Cöûa “A” môû |
|
Cöûa “B” ñoùng |
|
|
Moâ tô bôm |
Khoâng hoaït ñoäng |

Hình 7: Sơ đồ cụm tổng bơm ABS khi phanh bình thường
- Khi phanh gấp (ABS hoạt động)
Nếu có bất kỳ bánh xe nào gần bị bó cứng khi phanh gấp, bộ chấp hành ABS điều khiển áp suất dầu phanh tác dụng lên xi lanh bánh xe đó theo tín hiệu từ ECU. Vì vậy bánh không bị bó cứng.
Có ba chế độ sau:
+ Chế độ “giảm áp”
Khi một bánh xe gần bị bó cứng, ECU gởi dòng điện 5A đến cuộn dây của van điện, làm sinh ra một lực từ mạnh. Van ba vị trí chuyển động lên phía trên, cửa “A” đóng trong khi cửa “B” mở. Kết quả là dầu phanh từ xilanh bánh xe qua cửa “C” tới cửa “B” trong van điện ba vị trí và chảy về bình dầu.
Cùng lúc đó, môtơ hoạt động nhờ tín hiệu từ ECU, dầu phanh được hồi trả về xi lanh phanh chính từ bình chứa. Mặt khác cửa “A” đóng ngăn không cho dầu phanh từ xi lanh chính vào van điện ba vị trí và van một chiều số một và số ba. Kết quả là áp suất dầu bên trong xi lanh bánh xe giảm, ngăn không cho bánh xe bị bó cứng. Mức độ giảm áp suất dầu được điều chỉnh bằng các chế độ giảm áp và giữ áp.
|
Teân chi tieát |
Hoaït ñoäng |
|
Van ñieän ba vò trí |
Cöûa “A” ñoùng |
|
cöûa “B” môû |
|
|
Moâ tô bôm |
Hoaït ñoäng |

Hình 8: Sơ đồ hoạt động của cụm tổng bơm ABS ở chế độ giảm áp
+ Chế độ “giữ áp”:
Khi áp suất bên trong xi lanh bánh xe giảm hay tăng, cảm biến tốc độ gởi tín hiệu báo rằng tốc độ bánh xe đạt đến giá trị mong muốn. ECU cấp dòng điện 2A đến cuộn dây của van điện để giữ áp suất trong xi lanh bánh xe không đổi.
Khi dòng điện cấp cho cuộn dây của van bị giảm từ 5A xuống còn 2A, lực điện từ sinh ra trong cuộn dây cũng giảm. Van điện ba vị trí dịch chuyển xuống vị trí giữa nhờ lực của lò xo hồi vị làm đóng cửa “B”.
|
Teân chi tieát |
Hoaït ñoäng |
|
Van ñieän ba vò trí |
Cöûa “A” ñoùng |
|
Cöûa “B” ñoùng |
|
|
Moâ tô bôm |
Hoaït ñoäng |

Hình 9: Sơ đồ hoạt động cụm tổng bơm ABS ở chế độ giữ áp
+ Chế độ “tăng áp”:
Khi cần tăng áp suất trong xi lanh bánh xe để tạo lực phanh lớn, ECU ngắt dòng điện cấp cho cuộn dây van điện. Vì vậy cửa “A” của van điện ba vị trí mở và cửa “B” đóng. Nó cho phép dầu trong xi lanh phanh chính chảy qua cửa “C” trong van điện ba vị trí đến xi lanh bánh xe. Mức độ tăng áp suất dầu được điều khiển nhờ lập lại các chế độ tăng áp và giữ áp.
|
Teân chi tieát |
Hoaït ñoäng |
|
Van ñieän ba vò trí |
Cöûa “A” môû |
|
Cöûa “ B “ ñoùng |
|
|
Moâ tô bôm |
Hoaït ñoäng |

Hình 10: Sơ đồ cụm tổng bơm ABS ở chế độ tăng áp
Hệ thống phanh ABS và hộp đen ECU
Trên cơ sở tín hiệu từ các cảm biến tốc độ của bánh xe, hệ thống phanh ABS và hộp đen ECU biết được tốc độ góc của các bánh xe cũng như tốc độ xe. Trong khi phanh mặc dù tốc độ góc của của bánh xe giảm, mức độ giảm tốc sẽ thay đổi phụ thuộc vào cả tốc độ xe khi phanh và tình trạng mặt đường, như đường nhựa asphalt khô, mặt đường ướt hoặc đóng băng.
Nói cách khác, ECU đánh giá được mức độ trượt giữa các bánh xe và mặt đường do sự thay đổi tốc độ góc của các bánh xe khi phanh và điều khiển bộ chấp hành ABS để cung cấp áp suất dầu tối ưu đến các xi lanh bánh xe nhằm điều khiển tốt nhất tốc độ các bánh xe.
Hệ thống phanh ABS và hộp đen ECU cũng bao gồm chức năng khiểm tra ban đầu, chức năng chẩn đoán, chức năng kiểm tra cảm biến tốc độ và chức năng dự phòng.
Sơ đồ mạch điện:

Hình 11: Sơ đồ mạch điện hệ thống phanh ABS
Điều khiển tốc độ bánh xe
ECU liên tục nhận các tín hiệu tốc độ bánh xe từ 4 cảm biến tốc độ và phán đoán tốc độ xe bằng cách tính tốc độ và sự giảm tốc của mỗi bánh xe.
Khi đạp phanh, áp suất dầu trong xi lanh chính tại mỗi bánh xe bắt đầu tăng và tốc độ bánh xe bắt đầu giảm .
Nếu có bất kỳ bánh xe nào sắp bị bó cứng, ECU giảm áp suất dầu trong xi lanh của bánh xe đó.

Hình 11:Đồ thị mô tả hoạt động của ABS ECU điều khiển tốc độ bánh xe
+ Giai đoạn A
ECU đặt van điện 3 vị trí ở chế độ giảm áp theo mức độ giảm tốc của các bánh xe, vì vậy giảm áp suất dầu trong xi lanh của mỗi xi lanh phanh bánh xe. Sau khi áp suất giảm, ECU chuyển van điện 3 vị trí sang chế độ giữ áp để theo dõi sự thay đổi về tốc độ của bánh xe.
Nếu ECU thấy áp suất dầu cần giảm hơn nó sẽ lại giảm áp suất.
+ Giai đoạn B
Khi áp suất dầu bên trong xi lanh bánh xe giảm, áp suất dầu cấp cho bánh xe cũng giảm, dẫn đến bánh xe gần bị bó cứng lại tăng tốc độ. Tuy nhiên, nếu áp suất dầu giảm, lực phanh tác dụng lên bánh xe sẽ trở nên quá nhỏ. Để tránh hiện tượng này, ECU liên tục đặt van điện 3 vị trí lần lượt ở các chế độ tăng áp và chế độ giữ áp khi bánh xe gần bị bó cứng phục hồi tốc độ.
+ Giai đoạn C
Khi áp suất dầu trong xi lanh bánh xe tăng từ từ bởi ECU bánh xe có xu hướng lại bó cứng.
Vì vậy, ECU lại chuyển van điện 3 vị trí đến chế độ giảm áp để giảm áp suất dầu bên trong xi lanh bánh xe.
+ Giai đoạn D
Do áp suất trong xi lanh bánh xe lại giảm, ECU tăng áp suất như giai đoạn B.
Điều khiển relay

Hình 12: Sơ đồ điều khiển các relay của ABS và ECU
+ Điều khiển relay van điện
ECU bật relay của điện khi tất cả các van điện khi tất cả các điều kiện sau được thỏa mãn:
Bật công tắc máy
Chức năng kiểm tra ban đầu (nó hoạt động ngay lập tức khi bật công tắc máy) đã hoàn thành.
Không tìm thấy hư hỏng trong quá trình chẩn đoán.
ECU tắt relay của điện nếu một trong các điều kiện trên không được thỏa mãn.
+ Điều khiển relay môtơ bơm
ECU bật relay môtơ khi tất cả các điều kiện sau thỏa mãn:
ABS đang hoạt động hay chức năng kiểm tra ban đầu đang thực hiện.
Relay van điện bật
ECU tắt relay môtơ nếu bất kỳ điều kiện nào ở trên không thỏa mãn.
Chức năng kiểm tra ban đầu
ABS ECU kích hoạt van điện và mô tơ bơm theo thứ tự để kiểm tra hệ thống điện của ABS. Chức năng này hoạt động khi tốc độ xe lớn hơn 6km/h với đèn phanh tắt. Nó chỉ hoạt động một lần sau mỗi lần bật khóa điện.
Chức năng chẩn đoán
Nếu như hư hỏng xảy ra trong bất cứ hệ thống tín hiệu nào, đèn báo ABS trên bảng đồng hồ sẽ bật sáng để báo cho tài xế biết hư hỏng đã xảy ra, ABS ECU cũng sẽ lưu mã chẩn đoán của bất kỳ hư hỏng nào.
Chức năng kiểm tra cảm biến
Bên cạnh chức năng chẩn đoán, ABS ECU cũng bao gồm chức năng kiểm tra cảm biến tốc độ. Một vài kiểu xe cũng bao gồm chức năng kiểm tra cảm biến giảm tốc để chẩn đoán cảm biến giảm tốc.
+ Chức năng kiểm tra cảm biến tốc độ:
Kiểm tra điện áp ra của tất cả các cảm biến
Kiểm tra sự dao động điện áp ra của tất cả các cảm biến
+ Chức năng kiểm tra cảm biến giảm tốc:
Kiểm tra điện áp ra của cảm biến giảm tốc
Kiểm tra hoạt động của đĩa xẻ rãnh
Chức năng dự phòng
Nếu xảy ra hư hỏng trong hệ thống truyền tín hiệu đến ECU, dòng điện từ ECU đến bộ chấp hành bị ngắt. Kết quả là hệ thống phanh hoạt động như khi ABS không hoạt động, do đó đảm bảo được các chức năng phanh bình thường.
Sơ đồ, cấu tạo và hoạt động của các phần tử và hệ thống phanh chống bó cứng bánh xe ABS và điều khiển ổn định tự động TRC
Các bộ phận và chức năng của chúng
Sơ đồ:

Hình 13: Sơ đồ bố trí các chi tiết hệ thống phanh chống bó cứng bánh xe ABS và điều khiển ổn định tự động TRC
Chức năng:
- ECU – ABS và TRC :
Đánh giá điều kiện chuyển động dựa trên tín hiệu từ cảm biến tốc độ trước và sau, và dựa vào tín hiệu vị trí bướm ga từ ECU động cơ rồi gửi tín hiệu điều khiển đến bộ chấp hành bướm ga phụ và bộ chấp hành phanh TRC cùng lúc đó nó gửi tín hiệu đến ECU động cơ để báo rằng TRC hoạt động.
Nếu hệ thống TRC hỏng, nó bật đèn TRC để báo cho người lái biết.
Khi đặt ở chế độ chẩn đoán, nó hiển thị mỗi hư hỏng bằng mã số.
- Bộ chấp hình bướm ga phụ: Điều khiển góc mở bướm ga phụ theo tín hiệu từ ECU – ABS và TRC, vì vậy điều khiển được công suất động cơ.
- Cảm biến vị bướm ga chính: Phát hiện góc mở bướm ga chính và gửi tín hiệu đến ECU – ABS và TRC thông qua ECU động cơ.
- Cảm biến vị bướm ga phụ: Cảm biến này đươc gắn với trục bướm ga phụ.Nó biến đổi góc mở bướm phụ thành tín hiệu điện áp và gởi tín hiệu này đến ECU ABS và TRC qua ECU ECT và động cơ.
- ECU động cơ : Nhận tín hiệu vị trí bướm ga phụ và chính rồi gửi đến ECU – ABS và TRC.
- ECU động cơ : Nhận tín hiệu vị trí bướm ga phụ và chính rồi gửi đến ECU – ABS và TRC.
- Bộ chấp hành phanh TRC : Tạo, tích và cung cấp áp suất dầu đến bộ chấp hành ABS theo tín hiệu từ ECU ABS và TRC.
- Bộ chấp hành phanh ABS : Điều khiển áp suất dầu đến các xi lanh phanh bánh xe sau bên phải và trái một cách riêng rẽ theo tín hiệu từ ECU – ABS và TRC.
- Đèn báo TRC : Báo cho người lái biết hệ thống TRC đang hoạt động và báo cho người lái biết hệ thống TRC có hư hỏng.
- Đèn báo TRC OFF : Báo cho người lái biết hệ thống TRC không hoạt động do hư hỏng trong ABS hay hệ thống điều khiển động cơ, hay công tắc cắt TRC đã tắt.
- Rơ le chính phanh TRC : Cấp điện đến bộ chấp hành phanh TRC và rơ le môtơ TRC.
- Rơ le môtơ TRC : Cấp điện đến môtơ bơm TRC.
- Rơ le bướm ga TRC: Cấp điện đến bộ chấp hành bướm ga phụ qua ECU – ABS và TRC.
- Công tắc khởi động số trung gian: Gửi tín hiệu vị trí cần số đến ECU – ABS và TRC.
- Công tắc đèn phanh: Phát hiện tín hiệu phanh (có đạp phanh hay không) và gửi tín hiệu này đến ECU – ABS và TRC.
Cấu tạo và hoạt động của các bộ phận
Sơ đồ mạch điện của hệ thống phanh chống bó cứng bánh xe ABS và điều khiển ổn định tự động TRC

Hình 14: Sơ đồ mạch điện hệ thống phanh chống bó cứng bánh xe ABS và điều khiển ổn định tự động TRC
Bộ chấp hành bướm ga phụ
Bộ chấp hành này được gắn ở họng gió. Nó điều khiển góc mở bướm ga phụ từ ECU ABS và TRC vì vậy điều khiển được công suất động cơ.

Hình 15: Vị trí bộ chấp hành bướm ga phụ
Cấu tạo:
Bộ chấp hành bướm ga phụ gồm một nam châm vĩnh cửu, một cuộn dây và một trục rôto. Bộ chấp hành này là một môtơ bước, nó quay bởi tín hiệu từ ECU ABS và TRC. Một bánh răng chủ động được gắn từ trục rôto để dẫn động bánh răng cam ( gắn ở đầu trục bướm ga phụ), vì vậy điều góc mở của bướm ga phụ.
Hình 5.26: Cấu tạo bộ chấp hành bướm ga
Hoạt động:
- TRC không hoạt động bướm ga mở hoàn toàn.
Hình 5.27: Vị trí bướm ga phụ mở hoàn toàn
- TRC hoạt động cục bộ bướm ga phụ mở 50%.
Hình 5.28: Vị trí bướm ga phụ mở 50%
- TRC hoạt động hoàn toàn bướm ga phụ đóng hoàn toàn.
Hình 5.29: Vị trí bướm ga phụ đóng hoàn toàn
Cảm biến vị trí bướm ga phụ
Cảm biến này được gắn với trục bướm ga phụ. Nó biến đổi góc mở bướm ga phụ thành tín hiệu điện áp và gởi tín hiệu này tới ECU ABS và TRC qua ECU ECT và động cơ.
Hình 5.30: Cấu tạo cảm biến vị trí bướm ga
Bộ chấp hành phanh TRC
Cấu tạo:
Bộ chấp hành phanh TRC bao gồm một cụm bơm để tạo ra áp suất dầu và một bộ chấp hành phanh để truyền áp suất dầu tới và xả ra khỏi các xi lanh phanh đĩa. Áp suất dầu trong các xi lanh của bánh sau bên phải và trái được điều khiển riêng rẽ bởi bộ chấp hành ABS theo tín hiệu từ ECU ABS và TRC.
+ Cụm bơm:
Cụm bơm gồm các chi tiết sau:
Chi tiết Chức năng
Bơm Hút dầu phanh từ bình dầu xi lanh phanh chính, tăng áp suất của nó và đưa đến bình tích năng. Đây là bơm kiểu piston dẫn động bằng môtơ.
Bình tích năng Tích dầu phanh bị nén bởi bơm và cung cấp tới các xi lanh bánh xe trong quá trình hoạt động của hệ thống TRC. Bình tích áp được điền khí N2 cao áp để bù lại sự thay đổi thể tích dầu phanh.
Hình 5.31: Cấu tạo cụm bơm
+ Bộ chấp hành phanh
Bộ chấp hành phanh gồm 4 chi tiết sau:
Chi tiết Chức năng
Van điện cắt bình tích năng Truyền áp suất dầu từ bình tích năng đến các xilanh phanh bánh xe trong quá trình hệ thống TRC hoạt động.
Van điện cắt xi lanh phanh chính khi áp suất dầu trong bình tích năng được truyền tới xi lanh phanh đĩa, van điện này ngăn không cho dầu phanh hồi về xi lanh phanh chính.
Van điện cắt bình dầu Trong quá trình hệ thống TRC hoạt động, van điện này hồi dầu phanh từ xi lanh phanh bánh xe về bình dầu của xi lanh phanh chính.
Công tắc áp suất hay cảm biến áp suất theo dõi áp suất trong bình tích năng và gửi tín hiệu này đến ECU ABS và TRC ECU sẽ điều khiển hoạt động của bơm trên cơ sở của tín hiệu này.
Hoạt động:
- Quá trình phanh bình thường (TRC không hoạt động)
Tất cả các van điện trong bộ chấp hành phanh TRC đều tắt khi đạp phanh.
Khi đạp phanh với hệ thống TRC trong điều kiện này, áp suất dầu sinh ra trong xi lanh chính tác dụng lên các xi lanh phanh bánh xe qua van điện cắt xi lanh phanh chính và van điện ba vị trí của bộ chấp hành ABS. Khi nhả phanh, dầu phanh hồi từ xi lanh bánh xe về xi lanh phanh chính.
Tên chi tiết Van điện Van
Van điện cắt xi lanh phanh chính. Tắt Mở
Van điện cắt bình tích năng Tắt Đóng
Van điện cắt bình dầu phanh Tắt Đóng
Van điện 3 vị trí ABS Tắt (0A) Cửa “A” mở, cửa “B” đóng
Hình 5.33: Sơ đồ bộ chấp hành phanh TRC khi phanh bình thường
- Quá trình tăng tốc (TRC hoạt động).
Nếu bánh sau bị trượt quay trong quá trình tăng tốc ECU –ABS và TRC sẽ điều khiển momen xoắn của động cơ và phanh các bánh sau để tránh hiện tượng này. Ap suất dầu trong xi lanh phanh bánh sau bên phải và trái được điều khiển riêng rẽ theo 3 chế độ (tăng áp, giữ và giảm áp) :
+ Chế độ “tăng áp”
Khi đạp ga và một bánh sau bắt đầu trượt, ECU phát tín hiệu để bật tất cả các van điện của bộ chấp hành TRC. Cùng lúc đó van điện 3 vị trí của bộ chấp hành ABS cũng chuyển sang chế độ tăng áp. Ở chế độ này, van điện các xi lanh phanh chính bật (đóng) và van điện cắt bình tích năng bật (mở). Nó làm cho dầu cao áp trong bình tích năng tác dụng lên xi lanh phanh bánh xe qua van điện cắt bình tích năng và van điện 3 vị trí trong ABS. Khi công tắc áp suất phát hiện có sự giảm áp của bình tích năng (không phụ thuộc hoạt động của TRC), ECU bật bơm TRC để tăng áp suất dầu.
Tên chi tiết Van điện Van
Van điện cắt xi lanh phanh chính. Bật Đóng
Van điện cắt bình tích năng Bật Mở
Van điện cắt bình dầu phanh Bật Mở
Van điện 3 vị trí ABS Tắt (0A) Cửa “A” mở
Cửa “B” đóng
Hình 5.34: Sơ đồ hoạt động của bộ chấp hành phanh TRC ở chế độ tăng áp
+ Chế độ “ giữ áp”
Khi áp suất dầu trong các xi lanh phanh bánh sau tăng hay giảm đến giá trị yêu cầu, hệ thống được chuyển đến chế độ giữ áp. Sự thay đổi chế độ được thực hiện bằng cách thay đổi trạng thái của van điện 3 vị trí ABS. Kết quả là áp suất trong bình tích năng bị ngăn không cho xả ra ngoài, giữ nguyên áp suất dầu trong xy lanh bánh xe.
Tên chi tiết Van điện Van
Van điện cắt xi lanh phanh chính. Bật Đóng
Van điện cắt bình tích năng Bật Mở
Van điện cắt bình dầu phanh Bật Mở
Van điện 3 vị trí ABS Bật (2A) Cửa “A” đóng, cửa “B” đóng
Hình 5.35 : Sơ đồ hoạt động của bộ chấp hành phanh TRC ở Chế độ giư áp
+ Chế độ “giảm áp”
Khi cần giảm áp suất dầu trong các xi lanh phanh bánh sau, ECU – ABS và TRC chuyển van điện 3 vị trí ABS đến chế độ giảm áp. Nó làm cho áp suất dầu trong xi lanh phanh bánh xe hồi về bình dầu của xi lanh phanh chính qua van điện 3 vị trí ABS và van điện cắt bình dầu. Kết quả là, áp suất dầu giảm. Lúc này, bơm ABS vẫn không hoạt động.
Tên chi tiết Van điện Van
Van điện cắt xi lanh phanh chính. Bật Đóng
Van điện cắt bình tích năng Bật Mở
Van điện cắt bình dầu phanh Bật Mở
Van điện 3 vị trí ABS Bật (5A) Cửa “A” đóng
Cửa “B” mở
Hình 5.36: Sơ đồ hoạt động của bộ chấp hành phanh TRC ở chế độ giảm áp.
ECU – ABS và TRC
Nó sử dụng các tín hiệu tốc độ từ 4 cảm biến tốc độ bánh xe và tính toán mức độ trượt giữa các bánh xe và mặt đường rồi giảm momen xoắn động cơ và tốc độ góc bánh xe một cách tương ứng, vì vậy điều khiển được tốc độ bánh xe. Bên cạnh đó ECU – ABS và TRC có các chức năng kiểm tra ban đầu, chẩn đoán và dự phòng.
Điều khiển tốc độ bánh xe:
ECU liên tục nhận được tín hiệu từ cảm biến tốc độ bánh xe và nó cũng liên tục tính tốc độ của từng bánh xe. Cùng lúc đó, nó ước lượng tốc độ xe trên cơ sở tốc độ của hai bánh trước và đặt ra một tốc độ điều khiển tiêu chuẩn.
Nếu đạp ga đột ngột trên đường trơn và các bánh sau (bánh chủ động) bắt đầu trượt quay, tốc độ bánh sau sẽ vượt quá tốc độ tiêu chuẩn. Vì vậy,
ECU gửi tín hiệu đóng bướm ga phụ đến bộ chấp hành bướm ga phụ. Cùng lúc đó, nó gửi tín hiệu đến bộ chấp hành phanh TRC và để cấp dầu phanh đến xy lanh bánh sau. Van điện 3 vị trí của bộ chấp hành ABS được chuyển chế độ áp suất bánh sau vì vậy bánh sau không bị trượt quay.
Khi khởi hành hay tăng tốc đột ngột, nếu các bánh sau bị truợt quay, tốc độ của chúng sẽ không khớp với tốc độ quay của bánh trước. ECU ABS vàTRC biết được tình trạng này và sẽ kích hoạt hệ thống TRC.
ECU ABS và TRC đóng bướm ga phụ, giảm lượng khí nạp và vì vậy giảm mômen xoắn của động cơ.
Cùng lúc đó nó điều khiển các van điện bộ chấp hành phanh TRC và đặt bộ chấp hành ABS ở chế độ “tăng áp”. Áp suất dầu phanh trong trong bình tích năng TRC tới lúc này, cung cấp áp suất thích hợptác dụng lên các xi lanh bánh xe để tạo hiệu quả phanh.
Khi phanh bắt đầu tác dụng, sự tăng tốc của các bánh sau bắt đầu giảm thì ECU – ABS và TRC chuyển van điện 3 vị trí ABS về chế độ “Giữ áp”.
Nếu sự tăng tốc của các bánh sau giảm quá nhiều, nó chuyển van đến chế độ giảm áp làm giảm áp suất dầu phanh đến các xi lanh phanh bánh sau và khôi phục lại sự tăng tốc của các bánh sau.
Nhờ lặp lại các hoạt động như trên, ECU – ABS và TRC đảm bảo tốc độ điều khiển tiêu chuẩn.
Hình 5.37: Đồ thị mô tả hoạt động của ABS-ECU&TRC điều khiển tốc độ bánh xe
Điều khiển các rơle:
- Rơle chính phanh TRC và rơle bướm ga TRC
Khi không có hư hỏng trong TRC, ABS hay hệ thống điều khiển điện tử động cơ. ECU bật rơle chính phanh TRC và rơle bướm ga khi khoá điện bật ON. Những rơle này tắt khi khoá điện tắt OFF. Nếu ECU phát hiện có hư hỏng, nó sẽ tắt các rơle này.
Hình 5.38: Sơ dồ mạch điện điều khiển rơ le phanh chính TRC
Hình 5.39: Sơ đồ mạch điện điều khiển rơle bướm ga TRC
- Rơle môtơ bơm TRC
ECU ABS và TRC bật rơle môtơ bướm khi các điều kiện sau được thỏa mãn:
+ Rơle chính được bật
+ Tốc độ động cơ lớn hơn 5000 v/ phút
+ Cần số ở vị trí khác P và N
+ Tín hiệu IDL1 tắt
+ Tín hiệu công tắc áp suất bật
Hình 5.40: Sơ đồ mạch điều khiển rơle môtơ bơm
Chức năng kiểm tra ban đầu :
- Bộ chấp hành bướm ga :
Khi những điều kiện sau: cần số ở vị trí N hay P, bướm ga chính đóng hoàn toàn, xe dừng. ECU điều khiển bộ chấp hành bướm ga phụ để đóng hoàn toàn sau đó mở hoàn toàn bướm ga phụ. Nó tiến hành kiểm tra mạch điện của bộ chấp hành bướm ga phụ và cảm biến vị trí bướm ga, cũng như hoạt động của bướm ga phụ ngay sau khi khóa điện bật ON.
Cùng lúc đó, góc mở của bướm ga phụ khi nó đóng hoàn toàn được ghi lại trong bộ nhớ của ECU ABS và TRC
- Van điện bộ chấp hành phanh TRC:
Khi các điều kiện sau được thỏa mãn: Cần số ở vị trí P hay N, xe dừng, máy đang nổ. ECU – ABS và TRC điều khiển van điện bộ chấp hành phanh TRC và tiến hành kiểm tra ban đầu ngay sau khi khóa điện bật ON.
Chức năng tự chẩn đoán:
Nếu ECU phát hiện thấy hư hỏng trong hệ thống TRC, nó bật sáng đèn báo TRC ở bản đồng hồ để báo cho người lái biết có hư hỏng xảy ra. Nó cũng lưu lại các mã của hư hỏng.
Mã chẩn đoán cũng được hiển thị qua việc nháy đèn báo TRC khi các điều kiện sau thỏa mãn.
- Khoá điện bật ON
- Nối giữa chân TC và E1 của giắc kiểm tra hay TDCL.
- Xe dừng (0 km )
Chức năng dự phòng:
Nếu ECU – ABS và TRC phát hiện thấy có hư hỏng trong khi hệ thống TRC không hoạt động thì nó ngay lập tức tắt rơ le bướm ga, rơ le môtơ TRC, rơ le chính TRC vì vậy ngăn không cho TRC hoạt động.
Nếu ECU – ABS và TRC phát hiện thấy có hư hỏng trong khi hệ thống TRC đang họat động thì nó ngưng điều khiển và tắt rơ le môtơ TRC, rơ le chính TRC.
Khi ECU ngăn không cho hệ thống TRC hoạt động, động cơ và hệ thống phanh hoạt động giống như những kiểu xe không có TRC.
Tin tức nổi bật
Sửa các lỗi màn hình ô tô
Đèn Báo Lỗi Động Cơ Sáng Trên Ô Tô - Lỗi nhiều chủ xe thường gặp phải
Nguyên nhân & cách xử lý: Ô tô bị ì, vòng tua cao nhưng tốc độ thấp
Sửa Xe Vios Điều Hòa Ô Tô Không Mát & Tiếng Rít Từ Động Cơ
Xử lý chảy dầu và đại tu hệ thống gầm xe ô tô
Nguyên nhân, dấu hiệu & cách khắc phục xe ô tô báo lỗi khí thải
Lỗi chống trơn trượt, cân bằng điện tử ESP
Dấu hiệu hỏng giảm xóc & cách sửa chữa, bảo dưỡng, thay thế
Xe vào số bị giật khi khởi động và sau khi đi ổn định
Tại sao cần vệ sinh họng nạp & van egr ? Hậu quả ? Phương pháp bắn trấu?
BẢNG GIÁ BÌNH ẮC QUY VARTA NĂM 2024
Báo giá sửa chữa xe công trình năm 2024
Sửa chữa điều hòa ô tô